Стартер - проблемы и ремонт

Freeline

Ветеран
6 Сентябрь 2010
1,719
222
63
38
Тольятти
Езжу на ...
Продал сонату купил калину продал калину купил джимник исполнил свою мечту.
Я стартер на г13 снимаю за 5 минут )))
 


Artrom

Старожил
Премиум-аккаунт
9 Декабрь 2007
5,428
1,266
113
46
Старая Русса
Езжу на ...
Suzuki Jimny JB43W 06 г.в. хобот, лифт фиг знает сколько, 32-е, лок, разгруженый задний мост, РК Самик, кит 5.14, лебедь 9500, ништячок :)
Это дзен... С моими клешнями не вариант.
 

Freeline

Ветеран
6 Сентябрь 2010
1,719
222
63
38
Тольятти
Езжу на ...
Продал сонату купил калину продал калину купил джимник исполнил свою мечту.
ilyushka стыдно с себя деньги брать ))) просто у меня болты всё новые.
 


Romchik

Местный
19 Апрель 2008
271
25
28
Россия
Езжу на ...
Сузуки Джимни
Ну вот и у меня проблема нарисовалась .
При включении зажигания щёлкает, вероятно промежуточное реле, из под капота более сильного щелчка нет, но есть
тихое жужжание которое прекращается после 2 сек даже если дальше держать ключ на старт и дальше.
Предполагаю это звук стартера на малых оборотах, потому что больше ни чего не может вызывать звук
тихо работающего электромотора .
Если стартер крутит, то вероятно и контакт который идёт на реле втягивания бендикса должен быть.
Может ли быть такое что стартер тихонько крутиться но реле втягивания бендикса не включается из-за
малых оборотов стартера ?
 

Romchik

Местный
19 Апрель 2008
271
25
28
Россия
Езжу на ...
Сузуки Джимни
насос систему топливом набивает
Топливный насос шумит по другому и он работает первым, после первого положения ключа ,
а стартёр включается только после второго поэтому не спутать .

Вопрос прежний, если напруги не хватает то может стартёр крутится при этом реле
на стартёре не будет втягиваться потому что не хватает напруги ?
 

mexxxanik

Продвинутый новичок
23 Январь 2013
45
13
8
43
Норильск
Езжу на ...
Suzuki Jimny Wide '00 (ПРавильный руль), JB43W. Пока лифтуюсь и модернизируюсь... отчитаюсь позже :)
Может ли быть такое что стартер тихонько крутиться но реле втягивания бендикса не включается из-за
малых оборотов стартера ?
Такого не может быть. Если втягивающее не включается, то своим контактом оно не замыкает цепь стартера, соответственно стартер крутиться не может.
Скорей всего это и есть топливный насос.
Если втягивающее не щелкает, значит либо сдохло, либо смотреть цепь от промежуточного реле.
Если щелкает втягивающее, значит летом покатались в реках, а сейчас с наступлением морозов на силовых контактах втягивающего (замыкающий контакт в цепи стартера) подмерзла водица. Завести авто можно многократным интенсивным переключением ключа зажигания "Зажигание"-"Старт", тем самым "разбивая" наледь на контактах. Либо затягивать авто в теплый гараж на полдня. Но в любом случае нужна сушка втягивающего.
 
  • Нравится
Реакции: 1 человек

Тайга

Наш человек
30 Июль 2012
169
82
28
Регион 42
Езжу на ...
Suzuki Jimny. 2006 г. МКПП. М13А. Руль слева. Сток. Зима - Nokian Hakkapeliitta 5.
... Что значит "при включении зажигания щелкает"? Опиши всё понятнее.
У ключа четыре положения:
1) Ключ вставлен - руль разблокируется, включается пищалка при открытых дверях.
2) АСС - подается напряжение на ряд потребителей ...
3) ON - это и есть включение зажигания. Сразу включается на 2-3 секунды топливный насос, ilyushka об этом и пишет.
4) Старт. Через стартовое реле подается напряжение на стартер, и стартер крутит коленвал и машина заводится.

... Если аккумулятор нормальный, то у него хватает силы и:
(1) втягивающее реле втягивает (прижимает) свой плунжер и через возвратный рычаг подводит обгонную муфту к шестерни коленвала; и
(2) одновременно всё в том же втягивающем реле замыкаются силовые контакты тягового реле и напряжение с аккумуляторана уже напрямую подается на обмотку мотора стартера. Стартер крутит коленвал.

... Если аккумулятор ослаб то, прижав (1) обгонную муфту и (2) подав напряжение на мотор стартера, у него не хватает мощи крутить стартер и напряжение на аккумуляторе падает настолько что электромагнит отпускает (1) плунжер с обгонной муфтой и (2) снимает напряжение с мотора стартера. Лампы при этом будут тухнуть (!).
... Как только аккумулятор остался без нагрузки напряжение на нем поднимается и он опять прижимает плунжер и подает напряжение на обмотку стартера. Но мощи опять не хватает, напряжение падает и всё опять сбрасывается.
... При этом мы слышим многократное частое громкое металлическое клацанье. По мере того как аккумулятор садится частота клацанья уменьшается.
... Когда аккумулятор сядет сильнее, слышно только одно клацанье и гудение несколько секунд.
... А когда аккум совсем дохлый слышно только гудение обмотки втягивающего реле, ну и далее - тишина ... и только мертвые с косами ...

... Зима наступила, может аккумулятор ...
 
Последнее редактирование:
  • Нравится
Реакции: 1 человек




Romchik

Местный
19 Апрель 2008
271
25
28
Россия
Езжу на ...
Сузуки Джимни
4) Старт , именно в этом положении что то тихонько жужжит или стрекочет под капотом ,
при этом индикаторы панели не притухают , через 2 секунды звук пропадает и ни чего больше не происходит.
Аккумулятор заряжен.
В режиме Старт тихонько щёлкает какое то реле, на втягивающее реле что стоит на стартёре не похоже
слишком слабенький звук.
Про стартер понял что он не запустится пока не втянется тяговое реле , не понял только что там ещё может жужжать
завтра буду смотреть с кем нибудь а то одному не понятно.
Тайга навёл на мысль, может жужжать тяговое реле на стартёре которое возможно и втягивается но тут же отпадает
так как появляется большая нагрузка со стартера и реле не хватает силы удержания.
Процесс втягивания отпускания может быть быстрым и восприниматься как жужжание .
А через 2-3 секунды комп наверное снимает команду на зажигание так как не видит ни какого
отклика с датчиков и жужжание пропадает .
 
Последнее редактирование модератором:

Тайга

Наш человек
30 Июль 2012
169
82
28
Регион 42
Езжу на ...
Suzuki Jimny. 2006 г. МКПП. М13А. Руль слева. Сток. Зима - Nokian Hakkapeliitta 5.
Во втягивающем реле две обмотки - втягивающая и удерживающая.
При старте ток проходит по обоим обмоткам одновременно, так как они включены параллельно.
Втягивающая обмотка помощнее. Она и создает основное усилие и (1) втягивает плунжер и (2) замыкает контакты тягового реле, через которые и подается напряжение с отдельного контакта на мотор стартера.
И как только контакты тягового реле замкнутся, то втягивающая обмотка оказывается как бы "закорочена", то есть, оба её конца оказываются под напряжением +12 Вольт, и ток по ней уже не течет. А удерживает втянутый плунжер и уже другая, оставшаяся под напряжением обмотка - удерживающая, (она потребляет меньший ток) и пока держишь ключ на "старте" она будет удерживать.
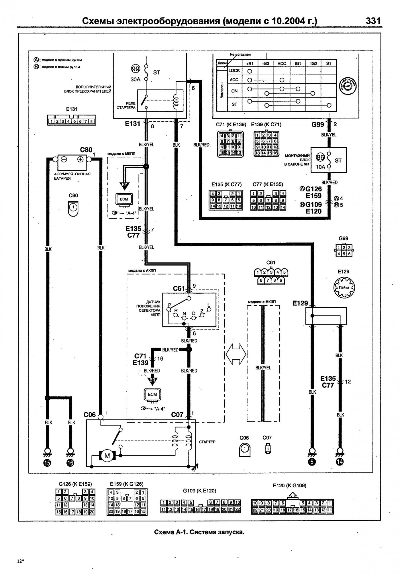
Схема А-1. Система запуска. Стартер.jpg
 
Последнее редактирование:
  • Нравится
Реакции: 1 человек

Adeev Aleksey

Бывает здесь
Премиум-аккаунт
28 Август 2012
66
11
8
Березники
Езжу на ...
Jimny Sierra, 2002 г.в., M13A
Дык жужжать может сам стартер, если обгонная муфта бендикса проворачивается (не работает), у меня так было. Вот только странно, что через 2 секунды отключается.
А кто-нибудь менял втягивающее? Какие ставили? Каталог выдает один аналог фирмы Krauf. Если посмотреть аналоги у этого аналога, то там их целая куча. Тогда странно, что у оригинала он их не показывает. Подойдут ли они?
 
Последнее редактирование модератором:

growler

Старожил
22 Апрель 2014
5,168
889
113
56
лен. обл.
Езжу на ...
SGV 2.4 BMW 320
Дык жужжать может сам стартер, если обгонная муфта бендикса проворачивается (не работает), у меня так было. Вот только странно, что через 2 секунды отключается.
?
поэтому и пишут насос, стартер будет жужжать пока в положении "включения" держишь ключ
 



Romchik

Местный
19 Апрель 2008
271
25
28
Россия
Езжу на ...
Сузуки Джимни
поэтому и пишут насос, стартер будет жужжать пока в положении "включения" держишь ключ
Жужжит под капотом .
У топливного насоса звук более низкий и идёт из под сиденья .

Очень похоже на этот случай.
На джимике езжу уже третий год, ни разу не было подобного, Повторюсь-это случилось именно после стояния в воде, стартер в идеале и втягивающее с виду тоже, нигде не обгорело и не окислилось, замок точно ни приделах. Щелчки под капотом такие- поворачиваю ключ и вместо запуска тррр-тррр тихие, короткие, буквально пару сек. Причем раза три четыре ключем тыркаешь-заводится. Аккум если че новый Какие варианты? Чудес ведь не бывает
Нверное и у меня можно назвать не жужжанием а тихим тррр-тррр.
 
Последнее редактирование модератором:

growler

Старожил
22 Апрель 2014
5,168
889
113
56
лен. обл.
Езжу на ...
SGV 2.4 BMW 320
тогда возможно, что дополнительное реле вышло из строя или плохой контакт, внутренний обрыв, плохой контакт, между дополнительным и втягивающим реле
 

Romchik

Местный
19 Апрель 2008
271
25
28
Россия
Езжу на ...
Сузуки Джимни
Протянул провод массы на двигатель что около стартёра и проблема пропала .
Видимо реле на стартёре кратковременно втягивалось и тут же отпускало контакты из-за
возникающей тут же нехватки напруги , отсюда и звук трррр трррр похожий на работу моторчика.

Всем спасибо, особенно Тайга за описание работы и схему.

Судя по обсуждению будет не лишним проводники что идут на земляную шайбу двигателя пропаять,
не исключено плохое обжатие самих жил на шайбе-клемме, со временем теряется контакт.
Болт земли подтянулся совсем чутка.
 
Последнее редактирование модератором:

havok01

Опытный сузуковод
25 Декабрь 2010
814
213
43
40
Якутск
Езжу на ...
jimny wide 2001г.в. МКПП
УАЗ 3303
Приезжаю я тут с отпуска, за бортом уже -20, джим стоит на улице. Дай думаю заведу, а фиг-то там, стартер не подает никаких признаков жизни. С толкача легко завели и загнал в гараж. В гараже он отогрелся и стал заводиться, но на следующий день история повторилась. Ставлю значит запасной стартер и.. . нифига! Ничего не щелкает, не жужжит, лишь лампочки доприборов немного пригасают. Еду в магазин, беру втягивающее, ставлю - без изменений. Аккум в норме, масса на двиг в норме, открутил, почистил на всякий случай. Похоже, что с замка зажигания сигнал на втягивающее не поступает. Хотел найти есть ли у нас промежуточное реле и предохранитель на стартер, но книги нет, а в интернете 2 часа поисков ничего не дали, нашел только схему с рестайловых джимов, а там немного по другому. Может кто знает где это добро находится на джимах до 2004г.в.?
 





Тайга

Наш человек
30 Июль 2012
169
82
28
Регион 42
Езжу на ...
Suzuki Jimny. 2006 г. МКПП. М13А. Руль слева. Сток. Зима - Nokian Hakkapeliitta 5.
havok01, у тебя в подписи Jimny Wide 2001г.в.
Нашел схему из этой книжки:
Обложка книги Suzuki Jimny Wide Sierra. Устройство, то и ремонт.jpg.jpg Suzuki Jimny Wide Sierra. А-1 Система запуска.jpg

На схеме нет реле стартера.
Реле стали ставить на рестайловых Джимах (с 2004 года).
 
Последнее редактирование:
  • Нравится
Реакции: 1 человек

Иван33

Джимозависимый
Премиум-аккаунт
28 Январь 2014
3,254
596
113
Россия
Езжу на ...
SUZUKI JIMNY
Как проверял работоспособность батареи? Еще раз повторюсь! Нужно проверить акум нагрузочной вилкой! Симптомы указывают именно на умерший акум - притухание ламп на приборке и т.п.
 

havok01

Опытный сузуковод
25 Декабрь 2010
814
213
43
40
Якутск
Езжу на ...
jimny wide 2001г.в. МКПП
УАЗ 3303
А тестер п
Как проверял работоспособность батареи? Еще раз повторюсь! Нужно проверить акум нагрузочной вилкой! Симптомы указывают именно на умерший акум - притухание ламп на приборке и т.п.
А тестер показал отсутствие сигнала на возбуждающем проводе. Аккум сразу отпал, т.к. напрямую легко крутит оба старера.
 


Сергей mx

Наш человек
31 Август 2011
121
7
0
Краснодар
Езжу на ...
Jimny wide 1998 (JB33W,двигатель G13B) правый руль
Столкнулся с проблемой при установке не оригинального стартера. По номеру его выдавало. Менеджер компании где заказывал - проверил. По его данным подходил. Ставлю. Щёлкает - не крутится. Если проложить между стартером и колоколом коробки 2 шайбочки(я их прям на болты насаживал, получается щель между коробкой и стартером), то крутиться и заводит, но с таким звуком, что кажется вот-вот всё развалиться на части. Даже крепление запаски и домкрат. Количество зубцов у старого стартера и у нового не отличается. 8 зубцов. Никто про такую проблему не слышал?
 

Romchik

Местный
19 Апрель 2008
271
25
28
Россия
Езжу на ...
Сузуки Джимни
Ничего не щелкает, не жужжит, лишь лампочки доприборов немного пригасают.
У меня контакта не было при этом что то жжужало но лампочки не пригасали даже чуть чуть.
 

krsk_igor

Редкий гость
6 Сентябрь 2018
14
5
3
59
Красноярск
Езжу на ...
Suzuki Jimny Sierra, M13A, 2010г.
Toyota Land Cruiser Prado, GDJ150, 1GD-FTV, 2017г.
Народ, день добрый. А кто-нибудь в теме по номерам втулок в стартере? Разобрали свой, там по втулкам люфты...
 

krsk_igor

Редкий гость
6 Сентябрь 2018
14
5
3
59
Красноярск
Езжу на ...
Suzuki Jimny Sierra, M13A, 2010г.
Toyota Land Cruiser Prado, GDJ150, 1GD-FTV, 2017г.
Спасибо. Нашел схему по своему году вроде. В задней крышке 3117264B60, а в передней крышке показывает 31152-63J00. По втулкам других годов выдает замены всякие, а по этому номеру 31152-63J00 ни одной замены. Заказал несколько разных артикулов/брендов.