А что именно там диагностируется?????? Датчик, скорости, Давл. масла в гл. магистрали, температура, положение соленоидов. Больше там ни чего нет, обычный мехатроник, с минимум наборов датчиков, которые мало что могут сказать.А самодиагностика акпп существует?
Подобного я не утверждалЕсли у вас начнет машина дергаться то вы сразу меняете АКПП/двигатель ???
В это ближе к теме.или Пытаетесь всеже разобраться???
Ради бога я не против, чем можем, тем и поможем, но пойте меня правильно, ремонтировать авто через интернет я еще не научился.А самодиагностика акпп существует?
Ну мне по крайне мере так показалосьПодобного я не утверждал
УЛЫБКА - БЕСПЛАТНОГде то видел отпечатанную надпись на бумаге, в одном из авто магазинов, она гласила - ОТВЕТ НА ВОПРОС -1000 руб, ОТВЕТ НА ГЛУПЫЙ ВОПРОС -2000 руб.
Супер!отдельно агригатные части диагностировать
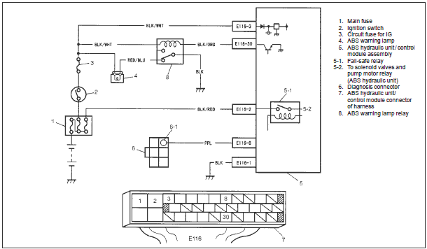
Ниже в моем посте #85 вложена картинка в какие контакты нужно соединить "скрепкой".Абс диагностирую.
Ну значит скорее всего нет самодиагностики, потому что я уверен, что перемыкал правильно.
Самодиагностика каждого оборудования существует как самостоятельная функция (это относится к ECU, AT4 (AT3 через ECU), ABS, AirBag, Immo), если не ошибаюсь то можно даже с вольтметром считать ошибки. У блока ABS есть код ошибки собственной неисправности, но если он конкретно вышел из строя то сообщить об этом не сможет.Вообще, диагностика, самостоятельная функция? Должна ли она работать при полном выходе из строя блока абс?
Всё так и делал - не работает.Ниже в моем посте #85 вложена картинка в какие контакты нужно соединить "скрепкой".
Вам бы скачать мануал, проблема наверное одним советом не решится.Всё так и делал - не работает.
книга есть, толку от нее маловато. Да и много мне лишнего, мнеб с существующей головниной разобраться а там глядишь и прозой можно увлечся.Супер!
Скачай в FAQ мануал, книжку по ремонту, почитай на досуге. Для этого и выложены они там. Много нового и интересного узнаешь, как и что.
А чего его " ГУР" диагностировать, чисто механическая часть, насос да клапан.книга есть, толку от нее маловато. Да и много мне лишнего, мнеб с существующей головниной разобраться а там глядишь и прозой можно увлечся.
По прошествию суток, повторная диагностика выявила что ошибок нет (12 - код) - стрянно. Да и кстати после обнуления кажись мотор меньше дымить стал.
Мож все таки кто нить диагностировал гур отдельно?
Ну датчики то должны быть какиенить полюбому я думаю. К примеру для контроля работоспособности насоса или давления в системе чтоб круитлось правильно.А чего его " ГУР" диагностировать, чисто механическая часть, насос да клапан.
ошибка 47 - датчик положения распредвала (провалы могут быть из-за него)показала ошибку 47(я так понимаю проблема с дроссельной заслонкой)
На КППа где находится датчик скорости, кто нибудь знает? подскажите плиз!