Стеклоподъёмники /вопросы, тюнинг/



Тайга

Наш человек
30 Июль 2012
169
82
28
Регион 42
Езжу на ...
Suzuki Jimny. 2006 г. МКПП. М13А. Руль слева. Сток. Зима - Nokian Hakkapeliitta 5.
Пока буду писать фрагментами по мере поступления мыслей. Потом всё объединю в один пост а фрагменты удалю.

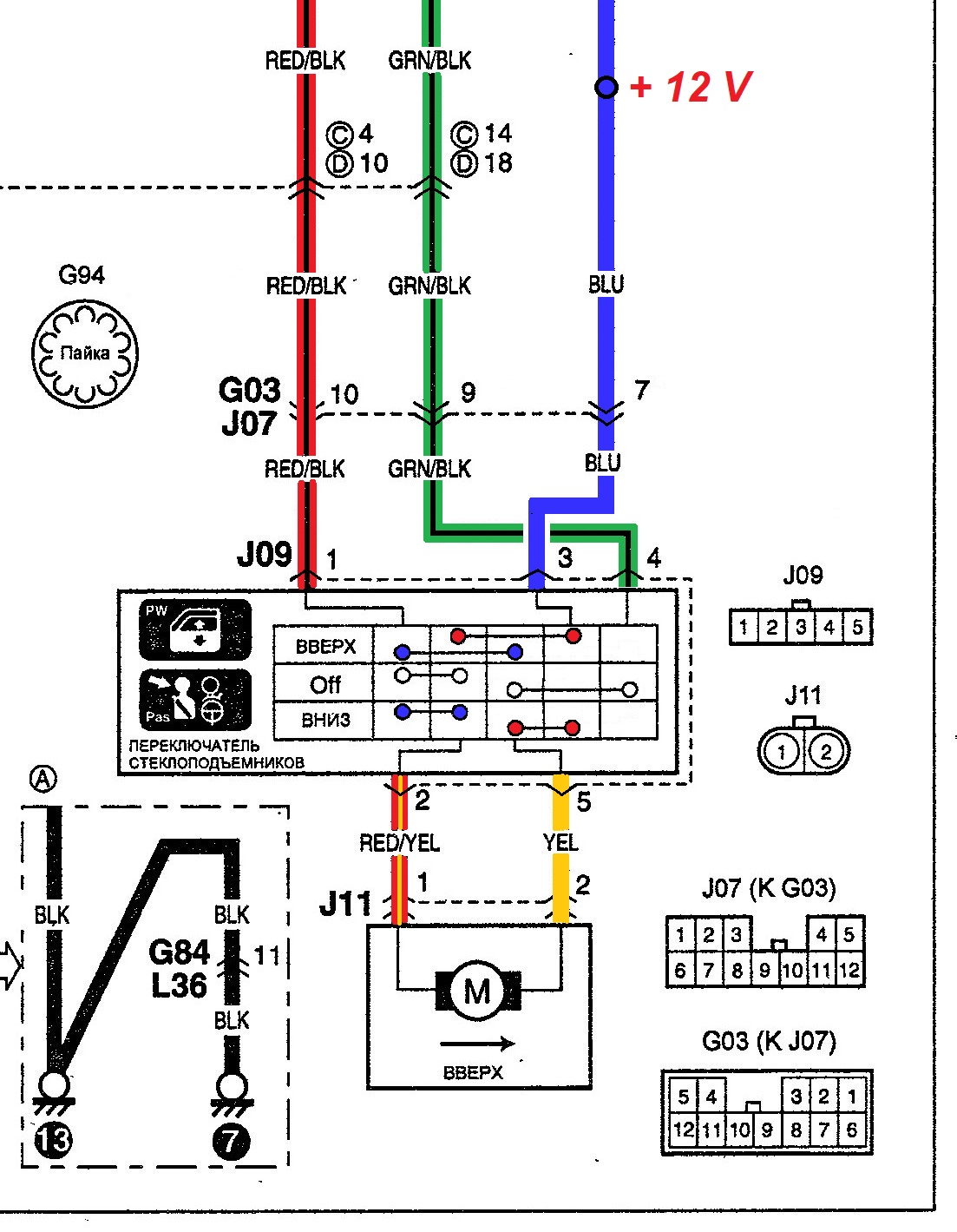
1. Надо убедиться - правый (пассажирский) стеклоподъемник у тебя работает или нет?
К нему подходят пять проводов ( См. разъем J09).

Два провода идут на мотор:
* Контакты №2 (RED/YEL - красный с желтой продольной полосой)
* Контакт №5 (YEL - желтый)

Один провод идет на предохранитель - всегда плюс. Он нужен только когда пассажир управляет стеклоподъемником.
* Контакт № 3 (BLU - синий)

Два идут на левую дверь, чтобы и водитель тоже мог управлять правым стеклоподъемником.
* Контакт №1 (RED/BLK - красный с черной продольной полоской)
* Контакт №4 (GRN/BLK - зелёный с черной продольной полоской)
Когда водитель управляет стеклоподъемником, тогда по ним идет напряжение +/- или -/+

Если водитель "разрешает" пассажиру управлять стеклоподъемником и сам ничего на трогает, то по Контактам №1 и №4 на пассажирскую дверь идет минус.
Но если водитель заблокирует пассажирскую дверь, то №1 и №4 между собой замкнуты, но на массу (на минус) не идут. Нет минуса - моторчик работать не будет.
Jimny. Схема стеклоподъемника водительского.jpg Jimny. Схема стеклоподъемников.jpg
1. Тебе надо на пассажирской двери соединить на минус два провода - №1 (RED/BLK - красный с черной продольной полоской) и №4 (GRN/BLK - зелёный с черной продольной полоской) и проверить работает ли стеклоподъемник.
2. Проверить на синем проводке напряжение +12 В. Можно вольтметром, можно лампочкой.
3. Если +12 В и минус к переключателю подходят, то проверь подходит ли напряжение к моторчику и сам моторчик.
 
Последнее редактирование:

Pashk

Crazy Lynx _______ (рысь бешеная)
30 Июль 2008
417
131
43
57
Москва-Кунцево
Езжу на ...
Suzuki JIMNY механика 2008
Ладненько, попробуем двигатель напрямую проверить, а потом в этой камасутре разбираться
 
Последнее редактирование модератором:

Pashk

Crazy Lynx _______ (рысь бешеная)
30 Июль 2008
417
131
43
57
Москва-Кунцево
Езжу на ...
Suzuki JIMNY механика 2008
Да, кстати, на схеме внутри переключателя все контакты нарисованы неправильно.
(Они что думают, что мы не разберемся?))))
вот поэтому я и упирался с цветами проводов = проходили 30 лет тому назад ;) (когда ещё в "За рулём" ЦВЕТНЫЕ схемы электропроводки печатали)
 

Тайга

Наш человек
30 Июль 2012
169
82
28
Регион 42
Езжу на ...
Suzuki Jimny. 2006 г. МКПП. М13А. Руль слева. Сток. Зима - Nokian Hakkapeliitta 5.
Да, кстати, в книге-мануале от АвтоДаты на схеме внутри переключателя все контакты нарисованы неправильно.

Схему подправил - надписи в переключателях и положение контактов нарисовал правильно, в реале не проверял, но по смыслу должны замыкаться так.
На схеме покрасил все провода, тоже в реале не проверял, всё как написано на схеме.

Интересно будет узнать в чем причина.
 
Последнее редактирование:


Geniavk

Бывает здесь
22 Декабрь 2018
57
6
8
61
Езжу на ...
Suzuki Vitara 2018 1,6
Резко перестал работать правый стеклоподъёмник, причем именно резко = вечером в лучшем виде, а с утра никакой реакции. Первая же мысль что всему виной пресловутая кнопка блокировки на левой двери (пару раз её случайно нажимал))) только тогда мне было не до смеха.
Разобрал левую дверь = хрен чего поймёшь. Отсоединил разъём блока кнопок — правый не реагирует. Ладно, решил взять блок кнопок домой прозвонить… то что я увидел повергло меня в шок = там целый компьютер! естественно ни о каком прозвоне речи быть не могло — сгорит = ЖОПА!
* левый стеклоподъёмник в своё время умирал долго и мучительно, А ТУТ ВОТ ПРЯМ СРАЗУ!....
сегодня заезжал в салон(аналогичная ситуация). Когда позвали специалиста, выяснилось: случайно нажал кнопку блокировки правого стекла. Находится рядом с кнопкой блокировки дверей. Всё оказалось просто.
 
11 Октябрь 2020
1
0
1
Ростов на Дону
Езжу на ...
Джимини
Ответ: Работа стеклоподъемников в обход замка зажигания

Неужели на форуме у всех электростеклоподъемники работают штатно??
я ставил блок управления. стекла автоматически поднимались посдле запирания дверей. как на нормальных автомобилях) 10баксов делов)
 

abcom

Pardon me boy, is that the Chattanooga Choo Choo?
Премиум-аккаунт
8 Декабрь 2008
14,095
3,101
113
67
Москва - Северное Тушино
Езжу на ...
Jimny 2007 МКПП
У меня стоит блок управления стёклами. И опускает и поднимает автоматом оба стекла, но только у водителя такое преимущество, у пассажира всё штатно. И автодоводчик, соответственно, от сигнализации сам закрывает окна, если были открыты в момент постановки на охрану. Ну почти как у шкодофольксвагенов.